
特点及用途
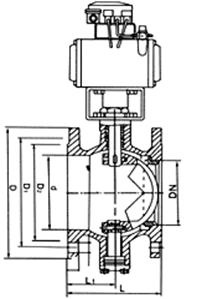
偏心球阀是我公司引进国外技术制造的一种新型球阀。采用板簧加载的可动阀座结构,阀座与球体不会产生卡阻或脱离等问题,密封可靠,使用寿命长。 V型切口的球芯与金属阀座之间具有剪切作用,特别适用于含纤维、微小固体颗粒及料浆等介质。控制造纸工业的纸浆显得尤为优越。启闭件采用V型球缺结构,完全解决了阀腔易沉积介质的问题。全开启时阀门的流通能力大,压力损失小。结构紧凑,通用性强,流量特性为近似等百分比,可调范围大,最大可调比为100:1。蜗轮传动V型球阀还具有精确调节并可靠定位的功能。偏心球阀适用Class150~600、PN1.6~10.0MPa,工作温度≤200℃的各种管路上,用于调节节管路中介质的压力及流量,选用不同的材质,可分别适用于水、蒸汽、油品、硝酸、醋酸、氧化性介质、尿素、氨盐水、中和水等多种介质。
| 序號 | 名稱 | 代號 | 材料 | ||
| WCB | 304 CF8 | 316 CF8M | |||
| 1 | 閥體 | WCB ZG230-450 | 0Cr18Ni9 | 0Cr18Ni12Mo2Ti | |
| 2 | 下端蓋 | Q235-A | 1Cr18Ni9Ti | 0Cr18Ni12Mo2Ti | |
| 3 | 內六角圓柱頭螺釘 | GB/T70-2000 | Q235-A | 1Cr17Ni2 | 0Cr18Ni12Mo2Ti |
| 4 | 下固定軸調節螺栓 | Q235-A | 1Cr17Ni2 | 1Cr17Ni2 | |
| 5 | 六角螺母 | GB/T6710-2000 | Q235-A | 1Cr17Ni2 | 1Cr17Ni2 |
| 6 | 下墊片 | 不鏽鋼 柔性石墨;PTFE;316夾柔性石墨 | |||
| 7 | 下軸承 | 0Cr18Ni9Ti | 0Cr18Ni9Ti | 0Cr18Ni12Mo2Ti | |
| 8 | 下固定軸 | 2Cr13 | 304 | 0Cr18Ni12Mo2Ti | |
| 9 | 球體 | ZG2Cr13 | 0Cr18Ni9 | 0Cr18Ni12Mo2Ti | |
| 10 | 閥座壓圈 | Q225-A | 1Cr18Ni9Ti | 0Cr18Ni12Mo2Ti | |
| 11 | 閥座 | Q225-A | PTFE/1Cr18Ni12Mo2Ti | PTFE/1Cr18Ni12Mo2Ti | |
| 12 | 內六角圓柱頭螺釘 | GB/T70-2000 | Q235-A | 1Cr17Ni2 | 1Cr17Ni2 |
| 13 | 閥座墊片 | 不鏽鋼 柔性石墨 | 1Cr17Ni2 | 0Cr18Ni12Mo2Ti | |
| 14 | 閥杆 | 2Cr13 | 1Cr18Ni9Ti | 0Cr18Ni12Mo2Ti | |
| 15 | 上軸承 | 0Cr18Ni9Ti | 0Cr18Ni9Ti | 0Cr18Ni12Mo2Ti | |
| 16 | 對開圓環 | 1Cr18Ni9Ti | 1Cr18Ni9Ti | 1Cr18Ni9Ti | |
| 17 | 定位圈 | 1Cr13 | 1Cr18Ni9Ti | 1Cr18Ni9Ti | |
| 18 | 填料 | 柔性石墨 | 柔性石墨;PTFE | 柔性石墨;PTFE | |
| 19 | 六角螺塞墊片 | 0Cr18Ni9Ti | 0Cr18Ni9Ti | 0Cr18Ni9Ti | |
| 20 | 六角螺塞 | 2Cr13 | 1Cr17Ni2 | 1Cr17Ni2 | |
| 21 | 六角螺塞 | 2Cr13 | 1Cr17Ni2 | 1Cr17Ni2 | |
| 22 | 支架 | WCB ZG230-450 | WCB;304 | WCB;304 | |
| 23 | 雙頭螺栓 | GB/T901988 | 35CrMoA | 1Cr17Ni2 | 1Cr17Ni2 |
| 24 | 六角螺母 | GB/T6170-2000 | Q245-A | 0Cr18Ni9 | 0Cr18Ni9 |
| 25 | 填料壓套 | 1Cr13 | 1Cr18Ni12Mo2Ti/1Cr18Ni9 | 1Cr18Ni12Mo2Ti/1Cr18Ni9 | |
| 26 | 填料壓板 | WCB | 0Cr18Ni9 | 0Cr18Ni9 | |
| 27 | 雙頭螺栓 | GB/T901988 | 35CrMoA | 1Cr17Ni2 | 1Cr17Ni2 |
| 28 | 六角螺母 | GB/T6170-2000 | Q245-A | 0Cr18Ni | 0Cr18Ni |
| 29 | 六角螺栓 | GB/T5783-200 | Q235-A | 1Cr17Ni2 | 1Cr17Ni2 |
| 30 | 驅動裝置 | ||||
| 31 | 六角螺塞墊片 | 0Cr18Ni9Ti | 0Cr18Ni9Ti | 0Cr18Ni9Ti | |
| 32 | 六角螺塞 | 2Cr13 | 0Cr18Ni9Ti | 0Cr18Ni9Ti | |
|
材料性能 |
材料代號 | |||||
| WCB | 304 | 316 | 304L | 316L | 321 | |
| ZG230 | 0Cr18Ni9(CF8) |
1Cr18Ni12Mo2Ti (CF8M) |
00Cr18Ni10 (CF3) |
00Cr17Ni14Mo2 (CF3M) |
ZG7Cr18Ni9T (F347) |
|
| 適用介質 | 水、油品、蒸汽 | 硝酸類 | 醋酸類 | 強氧化介質 | 尿素等腐蝕介質 | 硝酸類 |
| 測試范圍 Mpa | ||||||
| 項目 | 公稱壓力 | 殼體壓力試驗 | 密封測試 | 上密封測試 | 低壓密封測試 | 探傷測試 |
| 試驗介質 | 水 Mpa | 水 Mpa | 水 Mpa | 氣 Mpa | GB/T6440992 | |
| 時間 | (S) | 120 | 60 | 60 | 0.5~0.6 | |
| 壓力測試 | 1.0Mpa | 1.5 | 1.1 | 1.1 | ||
| 1.6Mpa | 2.4 | 1.76 | 1.76 | |||
| 2.5Mpa | 3.75 | 2.75 | 2.75 | |||
|
公稱壓力 PN/Mpa |
公稱通徑 DN/mm |
尺寸 (mm) | |||||||
| L | D | K | d | f | C | Z-¢d | H | ||
| 1.6 | 40 | 165 | 150 | 110 | 85 | 3 | 16 | 4-¢18 | |
| 50 | 178 | 165 | 125 | 100 | |||||
| 65 | 190 | 185 | 145 | 120 | 18 | 280 | |||
| 80 | 203 | 200 | 160 | 135 | 20 | 8-¢18 | 320 | ||
| 100 | 229 | 220 | 180 | 155 | 370 | ||||
| 125 | 254 | 250 | 210 | 185 | 22 | 430 | |||
| 150 | 267 | 285 | 240 | 210 | 24 | 8-¢23 | 510 | ||
| 200 | 292 | 340 | 295 | 265 | 26 | 12¢-23 | 600 | ||
| 250 | 330 | 405 | 355 | 320 | 30 | 12-¢26 | 690 | ||
| 300 | 502 | 460 | 410 | 375 | 4 | 760 | |||
| 350 | 572 | 520 | 470 | 435 | 34 | 16-¢26 | 830 | ||
| 400 | 610 | 580 | 525 | 485 | 36 | 16-¢30 | 925 | ||
| 450 | 660 | 640 | 585 | 545 | 40 | 20-¢30 | 1025 | ||
| 500 | 700 | 715 | 650 | 608 | 44 | 20-¢34 | 1120 | ||
| 600 | 813 | 840 | 770 | 718 | 5 | 48 | 20-¢36 | 1210 | |
| EQ340H EQ340Y0 C (WCB/304/316) | |||||||||
|
公稱壓力 PN/Mpa |
公稱通徑 DN/mm |
尺寸 (mm) | |||||||
| L | D | K | d | f | C | Z-¢d | H | ||
| 1.6 | 40 | 165 | 150 | 110 | 85 | 3 | 16 | 4-¢18 | |
| 50 | 178 | 165 | 125 | 100 | |||||
| 65 | 190 | 185 | 145 | 120 | 18 | 280 | |||
| 80 | 203 | 200 | 160 | 135 | 20 | 8-¢18 | 320 | ||
| 100 | 229 | 220 | 180 | 155 | 370 | ||||
| 125 | 254 | 250 | 210 | 185 | 22 | 430 | |||
| 150 | 267 | 285 | 240 | 210 | 24 | 8-¢23 | 510 | ||
| 200 | 292 | 340 | 295 | 265 | 26 | 12¢-23 | 600 | ||
| 250 | 330 | 405 | 355 | 320 | 30 | 12-¢26 | 690 | ||
| 300 | 502 | 460 | 410 | 375 | 4 | 760 | |||
| 350 | 572 | 520 | 470 | 435 | 34 | 16-¢26 | 830 | ||
| 400 | 610 | 580 | 525 | 485 | 36 | 16-¢30 | 925 | ||
| 450 | 660 | 640 | 585 | 545 | 40 | 20-¢30 | 1025 | ||
| 500 | 700 | 715 | 650 | 608 | 44 | 20-¢34 | 1120 | ||
| 600 | 813 | 840 | 770 | 718 | 5 | 48 | 20-¢36 | 1210 | |
